Tecnologia Industrial I

3.5.- Distribució de l'energia 

    Els centres de producció d’energia generalment  es troben allunyats dels centres  de consum.

    Perquè l’energia arribi al màxim nombre d’usuaris i en puguin disposar amb comoditat és necessària una infrastructura formada per la xarxa de transports i distribució.

    El recorregut de les centrals fins als usuaris, es realitza través de dues grans xarxes de línies elèctriques: la de transport i la de distribució.

     Per raons de tipus tècnic, la necessitat de portar-la al llarg de molts quilòmetres fins els centres de consum obliga a que el transport es realitzi a tensions molt altes, a 110 a 400 kv, a fi de disminuir les pèrdues d’energia i augmentar la capacitat de transport de línies. El transport es realitza amb línies trifàsiques i les pèrdues de potències són:

    on:
    p : potència perduda en els tres conductors per efecte joule, en W
    RL : resistència d’un conductor de la línia en ?
    I :  intensitat de la línia en A
    L : longitud de la línia en m
    S :  secció de la línia en mm2
    r resistivitat del conductor en ? mm2/m

    Per la llargada l i un tipus determinat de conductor, les pèrdues de potència ? són inversament proporcional a la secció s i directament proporcional a la I2; per tant es millor disminuir la I.

      Com que en un circuit trifàsic: 

    P :  potència que s’ha de transformar en W
    V : tensió de la línia en V
    cos j : factor de potència

    La intensitat de la línia I és inversament proporcional a la tensió V.

    Línies elèctriques

    *El conjunt de conductors, aïlladors i accessoris destinats al transport i la distribució d’energia elèctrica.  Poden ser:

    *Aèries: Es mantenen a una certa alçada del terra, amb l’ajut d’aïlladors i de suports a la tensió de la línia. Aquestes línies tenen l’avantatge de ser més econòmiques que les subterrànies, però són menys fiables i necessiten més manteniment per està sotmeses a les condicions meteorològiques.

    * Subterrànies: Estan directament enterrats al terra o dintre de canalitzacions. Són de coure i alumini i forçosament han d’estar aïllats. Tenen un cost elevat d’instal·lacions, però són més fiables i tenen un manteniment menor que les aèries. Són línies de distribució secundària.

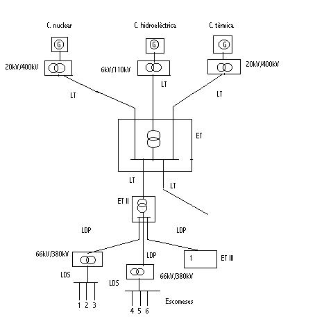
    Estacions elèctriques
    Són instal·lacions destinades a al transformació d’energia elèctrica i a la connexió entre dues o més línies.

    *Estacions transformadores primàries ( ET I ). Eleven l’energia elèctrica produïda en la central a 110, 220, 400 kV, per transferir-la a les línies de transport.
    *Estacions d’interconnexió. Asseguren la unió entre diferents línies de transport, directament si tenen la mateixa tensió, o amb transformadors si són diferents.
    *Estacions receptores o estacions transformadores secundàries ( ET II ). Redueixen la tensió de les línies de transport compresos entre  6+66 kV , per alimentar les línies de distribució primària.
    *Casetes transformadores o estacions transformadores terciàries ( ET III ). Redueixen la tensió a 220 V i 380 V per poder distribuir l’energia als centres de consum a través de les línies de distribució secundàries.
    *Estacions distribuïdores. Interconnecten les ET II. Poden estar instal·lad4es soles o associades amb altres estacions.

    Les centrals es connecten a les línies de transport ( LT ) a través de les ET I, i queden interconectades en la estació d’interconnexió E I.
    Les línies de transport alimenten a les línies de distribució primària ( LDP ) a través de les ET II.
    Les LDP subministren energia elèctrica directament als consumidors de gran potència   ( 1) o a les línies de distribució secundàries ( LDS ) per mitjà de les ET III. Les LDS alimenten al consumidor.

    ACTIVITATS

35.- Quines són les pèrdues de potència per efecte Joule en una línia trifàsica de 25 KV, 10 MW, cos j = 0’8 i 10 Km de longitud, si els conductors són de Cu de 150 mm² amb un coeficient de resistivitat r = 0’0175 W mm²/m? Si la tensió de la línia fos de 380 V, quines serien llavors les pèrdues. Compara ambdós resultats.

36.- Per què el transport d’energia elèctrica s’ha de fer a alta tensió?

37.- Busca informació sobre les línies elèctriques d’alta tensió que alimenten la teva població  o ciutat i digues on se situen les estacions transformadores més pròximes.

Respostes